10年專注研發生產红杏导航在线入口
高層建築前室樓梯間餘壓監控專用
谘詢熱線:
400-812-0910
首頁
红杏导航在线入口
車庫CO濃度監控係統
空氣質量監控係統
產品中心
項目案例
產品百科
關於红杏AV成人网站
聯係红杏AV成人网站
熱門關鍵詞:
餘壓傳感器
|
红杏导航在线入口
|
红杏成人看片下载APP
|
餘壓控製器
您當前的位置:
首頁
>
全站搜索
搜索結果
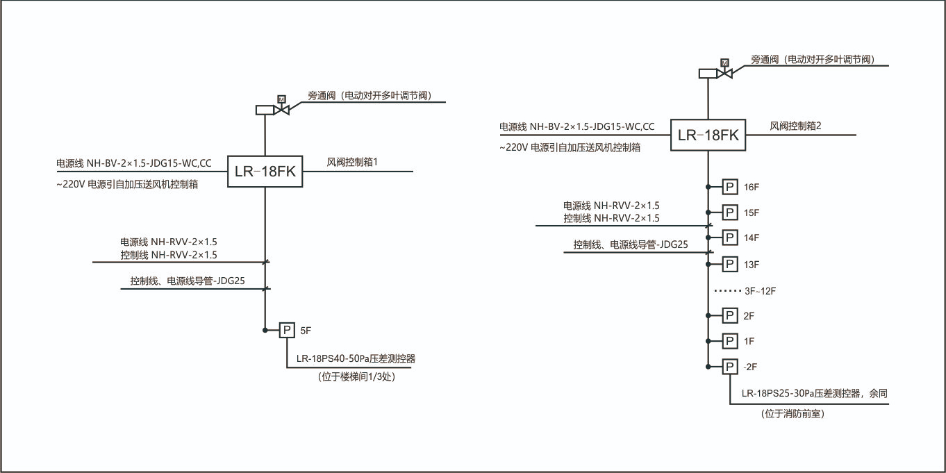
正壓送風係統餘壓控製方案
對比介紹
本文旨在幫助大家了解正壓送風係統中,餘壓控製的幾種方式,分析各方式的優勢及劣勢,以及在選購餘壓控製裝置應注意哪些問題?
红杏AV成人网站電子 • 客服微信
首頁
红杏导航在线入口
車庫CO濃度監控係統
空氣質量監控係統
項目案例
新聞資訊
關於红杏AV成人网站
聯係红杏AV成人网站
網站地圖
青島红杏AV成人网站電子製造有限公司
版權所有
400-812-0910
全國谘詢熱線
公司地址:青島市高新區華貫路819號聯東U穀2號樓
E-mail:13006519803@163.com
備案號:
魯ICP備57141236號-2
QQ谘詢
全國熱線
400-812-0910
谘詢電話
13006519803
在線留言
掃碼加微信
返回頂部
網站地圖